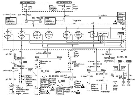
17+ Tail Light Wiring Diagram


1


1


Ford Fusion V6 Sport Forum


1


Ebay


Civicx Forum


Montana Owners Club


Heavy Haulers Rv Resource Guide


Thirdgen Org


Camaro 6


Youtube


Specialty Performance Parts


Tougher Trucks


Apriliaforum


Jeep Wrangler Forum


Pinterest


Automotive Accessories Connection


Www Netlink Net

Iklan Atas Artikel

Iklan Tengah Artikel 1

Iklan Tengah Artikel 2

Iklan Bawah Artikel